PTN设备是用在接入层和汇聚层代替SDH的光传输设备,其作用就是在固网和移动回传中用来传输语音业务和数据业务。本文主要介绍的是ptn设备安装步骤教程,具体的跟随小编一起来了解一下。
1. 电压警告:遵守当地用电规范,操作时严禁佩戴手表、戒指等易导电物品。机柜有水,请关闭电源;上电前确保没有人员与电源接触。
2. 钻孔警告:在机柜上钻孔,必须佩戴绝缘手套。注意防止飞溅的金属进入眼睛,防止金属屑进入机柜。钻孔后及时打扫机柜。
3. 雷击警告:为避免雷击损伤设备,应及时做好设备的接地工作。在出现雷电时,应避免人员与设备有任何的接触。
4. 静电警告: 进行设备操作(即存储、安装、拆封等)或插拔单板时,应佩戴防静电手环。 进行插拔单板操作时,切勿用手接触单板上器件、布线或连接器引脚。
5. 腐蚀警告:一旦出现电池电解液外漏,应尽快将漏液电池搬离机房。在处理具有腐蚀性物品时,要佩戴防腐蚀手套,并做好通风。
6. 激光警告: 进行光纤的安装、维护等各种操作时,严禁肉眼靠近或直视光纤出口。
7. 搬运警告:搬运前检查设备是否有锐利的边缘。 搬抬时避免身体出现扭曲或弯曲,应将设备贴近身体。
8. 堆放警告: 严禁在设备周围堆放具有易燃、易腐蚀性的物体。安装后及时清理机房。

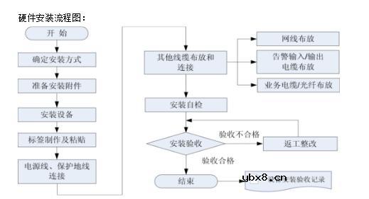
1、硬件安装流程

2、安装方式
ZXCTN 6100支持三种安装方式:台式安装、壁挂式安装和内置机柜安装。安装ZXCTN 6100时,应根据现场实际情况和用户要求确定设备的具体安装方式。 ZXCTN 6200、6300、9000系列只支持内置机柜安装。
3、设备安装方式图示:
设备安装方式图示:
壁挂式安装:
机柜式安装:
首先需要安装设备固定在机柜上的侧耳,安装如下:(下面为设备的双侧平面图)

安装走线卡, 将走线卡紧靠在子架右两侧的安装位置上。采用M3*8螺钉,将走线卡
紧密固定在子架上,如下图所示:

安装设备入机柜
方法:
1)将一个与子架等高或稍高一点的木尺或木条放在子架法兰(挂耳)后,与子架底部对齐,用铅笔通过法兰安装孔在木尺上好记号。
2)把有记号木尺的底端搭在机柜的托轨上。
3)按记号位置用安装簧片把弹性浮动螺母安装在机柜的前角轨上。
4)双人分别一手提拉子架左、右两侧的搬运拉手,一手拖住子架底部,将子架后部放在机柜的固定托轨上,沿托轨缓缓将子架移进机柜。
5)用皇冠螺钉将子架固定在机柜的角轨上。
内置机柜安装效果图:

相关热词:#电子电路图
为什么需要MOSFET栅极电阻?MOSFET栅极电阻...
时间:2026-03-05
NTC/PTC/CTR热敏电阻是什么?热敏电阻的使用...
时间:2026-03-05
解析单电阻采样的原理以及注意点
时间:2026-03-05
共源极放大器的设计方法
时间:2026-03-05
关于STM32WL LSE 添加反馈电阻后无法起振的...
时间:2026-03-05
如何直观地判断两级放大器的零点位置呢?
时间:2026-03-05
时序分析基本概念介绍<wire load model&...
时间:2026-03-05
电子元器件解析—电阻
时间:2026-03-05
3PEAK高压零漂放大器契合精密应用
时间:2026-03-05
助力绿色5G数字式电流和功率监测芯片-TPA62...
时间:2026-03-05
瞬间抑制二极管(TVS)/瞬间抑制二极管(TVS)是...
时间:2026-03-04
什么是霍尔传感器
时间:2026-03-05
半导体材料的主要种类有哪些?
时间:2026-03-04
高级封装,高级封装是什么意思
时间:2026-03-04
数字比较器,数字比较器是什么意思
时间:2026-03-04
常用整流二极管型号大全
时间:2026-03-04
S/HS固态继电器原理简介
时间:2026-03-04
稳压二极管的选用和代换
时间:2026-03-04
TVS器件的电特性有哪些
时间:2026-03-04
TVS二极管的分类/应用,TVS二极管的特点/选用...
时间:2026-03-04