当前位置:首页 > 电工问答 > 正文

电力晶体管结构和工作原理

来源:网络  发布者:电工基础  发布时间:2026-03-05 06:31
电力晶体管GTR(Giant Transistor)是一种高反压晶体管,具有自关断能力,并有开关时间短、饱和压降低和安全工作区宽等优点。它被广泛用于交直流电机调速、中频电源等电力变流装置中。

电力晶体管GTR(Giant Transistor)是一种高反压晶体管,具有自关断能力,并有开关时间短、饱和压降低和安全工作区宽等优点。它被广泛用于交直流电机调速、中频电源等电力变流装置中。

电力晶体管主要用作开关,工作于高电压、大电流的场合,一般为模块化,内部为2级或3级达林顿结构,如图2.10所示。图2.10(a)所示为GTR的结构示意图;图2.10(b)所示为GTR模块的外形;图2.10(c)所示为其等效电路。为了便于改善器件的开关过程和并联使用,中间级晶体管的基极均有引线引出,如图2.10(c)中be11、be12等端子。目前生产的GTR模块可将多达6个互相绝缘的单元电路做在同一个模块内,可以方便地组成三相桥式电路。

电力晶体管结构和工作原理

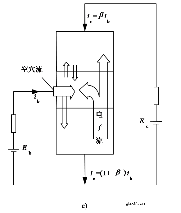
电力晶体管有与一般双极型晶体管相似的结构、工作原理和特性。它们都是3层半导体,2个PN结的三端器件,有PNP和NPN这2种类型,但GTR多采用NPN型。GTR的结构、电气符号和基本工作原理,如图1所示。

电力晶体管结构和工作原理

在应用中,GTR一般采用共发射极接法,如图1(c)所示。集电极电流i c与基极电流i b的比值为

β=i c/i b (1)

式中,β称为GTR的电流放大系数,它反映出基极电流对集电极电流的控制能力。单管GTR的电流放大系数很小,通常为10左右。

在考虑集电极和发射极之间的漏电流时,

i c=βi b+I c e o (2)

GTR的结构和工作原理与普通的双极结型晶体管基本原理是一样的。

最主要的特性是耐压高、电流大、开关特性好。

电力晶体管结构和工作原理

GTR的结构、电气图形符号和内部载流子的流动

a) 内部结构断面示意图 b) 电气图形符号 c) 内部载流子的流动

GTR的结构

1.采用至少由两个晶体管按达林顿接法组成的单元结构,并采用集成电路工艺将许多这种单元并联而成。

2.GTR是由三层半导体(分别引出集电极、基极和发射极)形成的两个PN结(集电结和发射结)构成,多采用NPN结构。

3.在应用中,GTR一般采用共发射极接法。集电极电流ic与基极电流ib之比为

称为GTR的电流放大系数,它反映了基极电流对集电极电流的控制能力。当考虑到集电极和发射极间的漏电流Iceo时,ic和ib的关系为

电力晶体管结构和工作原理

4.单管GTR的

值比处理信息用的小功率晶体管小得多,通常为10左右,采用达林顿接法可以有效地增大电流增益。

电力晶体管结构和工作原理

内部载流子的流动